南京艾德森水务有限公司
NANJING AIDSUN WATER SERVICE CO. LTD

设为首页 | 收藏本站
产品详情
在线客服

GQJB永磁高效潜水搅拌机

 
评论:0
产品详情
产品评论(0)
品牌 艾德森 型号 GQJB系列
额定电压 380V 额定功率 1.5~22kw
材质 不锈钢304/316L/双相不锈钢2507

艾德森GQJB永磁系列永磁高效潜水搅拌机,永磁电机采用永磁体生成电机磁场,无需励磁电流,电机能耗损失极低。超高效率、结构简单,安装方式与尺寸与常规潜水搅拌机一致,并可匹配市场上常用的国产与进口搅拌机安装系统。艾德森致力于环保,技术超越永不止步,节 能增效绝非口号。

产品用途


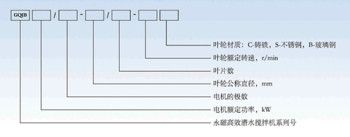
产品型号说明


性能特点

产品用途


产品型号说明


艾德森节能型搅拌机能耗对比(3).pdf


电子样本

更多详情请扫码下载电子选型手册


联系我们

南京艾德森水务有限公司

电话:025-57507911 18061884522

邮箱:ADSwater@163.com



登录
登录
其他账号登录:
我的资料
留言
回到顶部